Hi
Hi thank you Sir for this interesting video but it's regenrative receiver the triode is a super-regenerative receiverLook at this:
Thanks Sir I do have ready made regenrative receiver
http://radiolamp.ru/shem1/pages/72/What I need is to clone the triode super regenrative as it is using transistor
________
Thanks Sir for this link I do own most the parts of those circuits do you have another Links contain the PCB even if for different design of super regenrative receiver
http://www.radteh.ru/radiouparvlenie/5.htmldo you have another Links contain the PCB even if for different design of super regenrative receiver
____
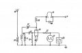
A good start would be simply to swap the triode for a JFET.Hi all I want to convert this schematic from triode tube to transistor any help??
Thanks in advance
View attachment 290272