Hello! I'm trying to design a control method to enable & disable my power supply.
According to the datasheet, these are the signals that the PS-ON requires:

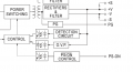
and this is the block diagram:

I want to use a GPIO pin from my ESP32 to drive a mosfet and provide a 5V or GND signal to the PS-ON pin:

And for whatever reason... it doesnt work. frustrating! What am I overlooking? any input is appreciated!
According to the datasheet, these are the signals that the PS-ON requires:

and this is the block diagram:

I want to use a GPIO pin from my ESP32 to drive a mosfet and provide a 5V or GND signal to the PS-ON pin:

And for whatever reason... it doesnt work. frustrating! What am I overlooking? any input is appreciated!
