
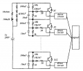
The IGBT in this circuit is rated for 1200v 400a. I intend to swap them for IGBT rated for 1200V 25A with 50A pulse rating.
Power Input will be 4200vdc at 1.67 Amps at a maximum of 700W. I plan to drive the circuit at various pulsed frequencies with 8 IGBT's in series.
My question is, what calculations do i need to make, or what should be changed for what rated components for reliable balanced operation.

The 50ohm and 100uH components in upper left are for load testing of original circuit. . . .I think.
Original Circuit Title::
High-Voltage Switch Using Series-Connected IGBTs with Simple Auxiliary Circuit : by Ju Won Baek, Dong-Wook Yo, and Heung-Jeun Kim.
Attachments
-
80.4 KB Views: 2
