Ok I have a question about generating a neg pulse.
I guess if I give some background to the project it will make it easier to understand what I want.
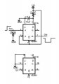
I installed a car starter. Has an aux wire that can generate negative voltage to activate defrost, seats, steering wheel. Anyway the voltage can be pulsed or latched. Unfortunately my defrost uses latched, constant negative. My seats and steering wheel use pulse. Can I generate a negative pulse triggered by the activation of the latched aux. I only need one .5 sec neg voltage pulse. The aux is only active while the auto start is on. As soon as I put the key in and hit the break, the aux goes dead. I’ve read a thread where they talked about using caps and transistors to generate neg pulse at the caps anode using a transistor to trigger. I was just wondering if there was small circuit I could build to generate a pulse.
I guess if I give some background to the project it will make it easier to understand what I want.
I installed a car starter. Has an aux wire that can generate negative voltage to activate defrost, seats, steering wheel. Anyway the voltage can be pulsed or latched. Unfortunately my defrost uses latched, constant negative. My seats and steering wheel use pulse. Can I generate a negative pulse triggered by the activation of the latched aux. I only need one .5 sec neg voltage pulse. The aux is only active while the auto start is on. As soon as I put the key in and hit the break, the aux goes dead. I’ve read a thread where they talked about using caps and transistors to generate neg pulse at the caps anode using a transistor to trigger. I was just wondering if there was small circuit I could build to generate a pulse.

