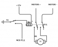
I have been working on a battery operated ride on project using an ESC and custom microcontroller to act as PCM and have come across the first real issue. The issue is noise from the electric motors.
I am using an MSP430G2452 MCU and the input voltage regulator is an LM1117 with a 10uF tantalum cap on the input and output per datasheet.
When the throttle is pressed part throttle the tail lights flicker madly. At full throttle it smoothed out. The front park lamps do NOT flicker. Which leads me to believe the tail lights being more near the motors are picking the interference up through wires and this is not a voltage regulator cap issue.
I would love to solve this issue and look forward to your suggestions. If you need any more info please let me know and I will try to provide said info.
Thanks!
- Sall
I am using an MSP430G2452 MCU and the input voltage regulator is an LM1117 with a 10uF tantalum cap on the input and output per datasheet.
When the throttle is pressed part throttle the tail lights flicker madly. At full throttle it smoothed out. The front park lamps do NOT flicker. Which leads me to believe the tail lights being more near the motors are picking the interference up through wires and this is not a voltage regulator cap issue.
I would love to solve this issue and look forward to your suggestions. If you need any more info please let me know and I will try to provide said info.
Thanks!
- Sall
