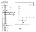
The Fig. 1 is a currently-existing heater circuit controlled by a on/off switch (N2) switch contact (dwyer 25013) controller from a "J" thermocouple. Due to frequent heater failure from too frequent cycling, the goal is to control the heater using a 4-20 mA controlled output from a dwyer 25015 controller into a phase angle SCR. It is also intended that a set of safety contacts replace the starter contactors (42>>>12) and also add a EMI filter downstream of the safety contactor. Fig. 2 is what i believe my new circuit ought to look like Fig. 2 Please provide feedback.

Attachments
-
123.1 KB Views: 15